• 2025年第48卷第11期文章目次
    全 选
    显示方式: |
    • >电化学与物理储能专栏
    • 计及电池储能系统失效特性的电力系统运行可靠性评估

      2025, 48(11):1-13. DOI: 10.11835/j.issn.1000-582X.2024.225

      摘要 (193) HTML (45) PDF 1.90 M (435) 评论 (0) 收藏

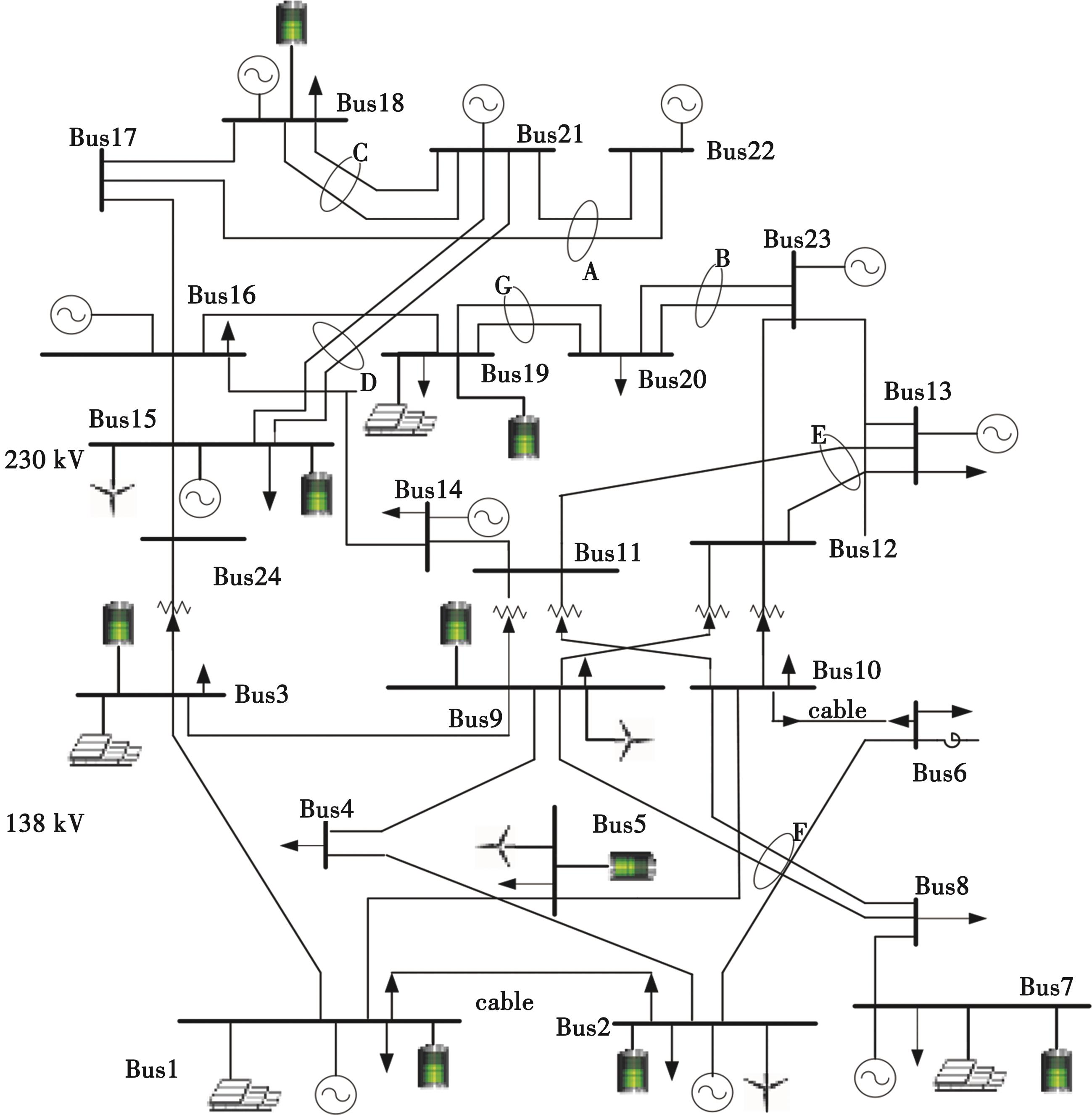
      摘要:储能电池系统响应速度快、调节能力强,能够有效应对可再生能源随机性。然而,随着电池储能比例提高,其失效特性对电力系统可靠性的影响逐步增大。文中提出了计及电池储能系统失效特性的电力系统运行可靠性评估方法。首先,基于通用生成函数建立了电池储能系统多维性能衰减概率模型,结合储能电池热失控失效预警概率,建立综合考虑电池储能失效的可用输出功率模型;然后,构建了计及电池储能系统失效的电力系统负荷削减模型,并基于蒙特卡洛模拟法,提出了考虑电池储能系统失效特性的电力系统可靠性评估方法,精准考虑电池储能系统热失控失效和多维性能衰减失效对电力系统可靠性的影响;最后,在IEEE RTS-79节点系统仿真分析,验证了文中所提方法的有效性。

      • 0+1
      • 1+1
      • 2+1
      • 3+1
      • 4+1
      • 5+1
      • 6+1
    • 考虑新能源消纳的废弃矿井压缩空气储能双层容量优化配置模型

      2025, 48(11):14-24. DOI: 10.11835/j.issn.1000-582X.2025.219

      摘要 (137) HTML (45) PDF 1.93 M (435) 评论 (0) 收藏

      摘要:在“双碳”目标驱动下,针对风、光等新能源消纳难题与废弃矿井资源化利用需求,文中提出一种考虑新能源消纳的废弃矿井压缩空气储能双层容量优化配置方法。区别于传统基于巷道空间静态确定容量的模式,该研究兼顾经济性与新能源消纳需求,为废弃矿井储能系统容量规划提供了一种解决方案。该双层容量优化配置模型由规划层及运行层组成:规划层以综合经济性最优为目标,运行层以系统新能源消纳率最高为目标,规划层与运行层上下互动,互相迭代,并通过改进的粒子群算法对该模型进行求解并得到最优配置方案。基于改进IEEE33节点系统的多场景仿真结果表明,相比传统固定容量配置,文中所提模型在4种典型场景下新能源消纳率平均提升6.53%,总成本降低45.45%,验证了该模型在提升新能源消纳能力与优化系统经济性方面的有效性。

      • 0+1
      • 1+1
      • 2+1
      • 3+1
      • 4+1
      • 5+1
      • 6+1
      • 7+1
    • 混合SiC/Si有源钳位三电平光储功率模块电热优化设计

      2025, 48(11):25-40. DOI: 10.11835/j.issn.1000-582X.2025.210

      摘要 (154) HTML (177) PDF 6.90 M (343) 评论 (0) 收藏

      摘要:得益于高效率优势,混合SiC/Si有源钳位(active neutral point clamped,ANPC)三电平电路拓扑在光储发电系统中应用广泛。但传统混合SiC/Si功率模块中,Si器件的使用限制了效率提升,SiC器件引入后又可能导致热分布不均、电压过冲及振荡等问题。提出了一种综合设计方法,结合功率器件损耗均衡与功率模块布局寄生电感优化,以提高混合SiC/Si ANPC电路拓扑的功率模块性能。建立了功率模块损耗模型,并进行热性能优化,降低结温与芯片温差;构建了寄生电感模型,通过优化设计减小寄生电感;研制了基于ANPC拓扑的混合SiC/Si功率模块,并开展电热性能测试。实验结果验证了功率模块在损耗、寄生电感及热分布方面的显著优势。

      • 0+1
      • 1+1
      • 2+1
      • 3+1
      • 4+1
      • 5+1
      • 6+1
      • 7+1
      • 8+1
      • 9+1
      • 10+1
      • 11+1
      • 12+1
      • 13+1
      • 14+1
      • 15+1
      • 16+1
      • 17+1
      • 18+1
      • 19+1
    • 氨氢混合均质压燃内燃机燃烧特性研究

      2025, 48(11):41-54. DOI: 10.11835/j.issn.1000-582X.2024.210

      摘要 (144) HTML (102) PDF 3.25 M (399) 评论 (0) 收藏

      摘要:基于CHEMKIN软件,建立均质压燃(homogeneous charge compression ignition,HCCI)内燃机仿真模型,分析了掺氢比α、进气温度、当量比φ等各个参数对内燃机燃烧性能的影响,主要是对内燃机缸内温度、压力、放热率和NO排放的影响。结果表明,缸内温度、压力和放热率随着α和进气温度的增大而增大,着火时刻提前;φ达到1附近时,缸内温度、压力和放热率峰值达到最大,随着φ的降低,着火时刻提前;缸内NO的生成量受α的影响较小,缸内NO摩尔分数峰值随着α的增加而升高;随着缸内燃烧的结束,NO的排放量都大幅度降低;α从0增加到0.2,NO的主要基元反应种类不变,总反应速率提高,且缸内的NO主要来自HNO,NH则主要起到消耗NO的作用。为未来氨氢HCCI内燃机燃烧及排放性能的改善提供了理论参考。

      • 0+1
      • 1+1
      • 2+1
      • 3+1
      • 4+1
      • 5+1
      • 6+1
      • 7+1
      • 8+1
      • 9+1
      • 10+1
      • 11+1
      • 12+1
      • 13+1
      • 14+1
      • 15+1
      • 16+1
      • 17+1
      • 18+1
      • 19+1
      • 20+1
    • 双流道特斯拉阀液冷板传热分析及其多目标优化

      2025, 48(11):54-66. DOI: 10.11835/j.issn.1000-582X.2025.202

      摘要 (189) HTML (199) PDF 3.84 M (419) 评论 (0) 收藏

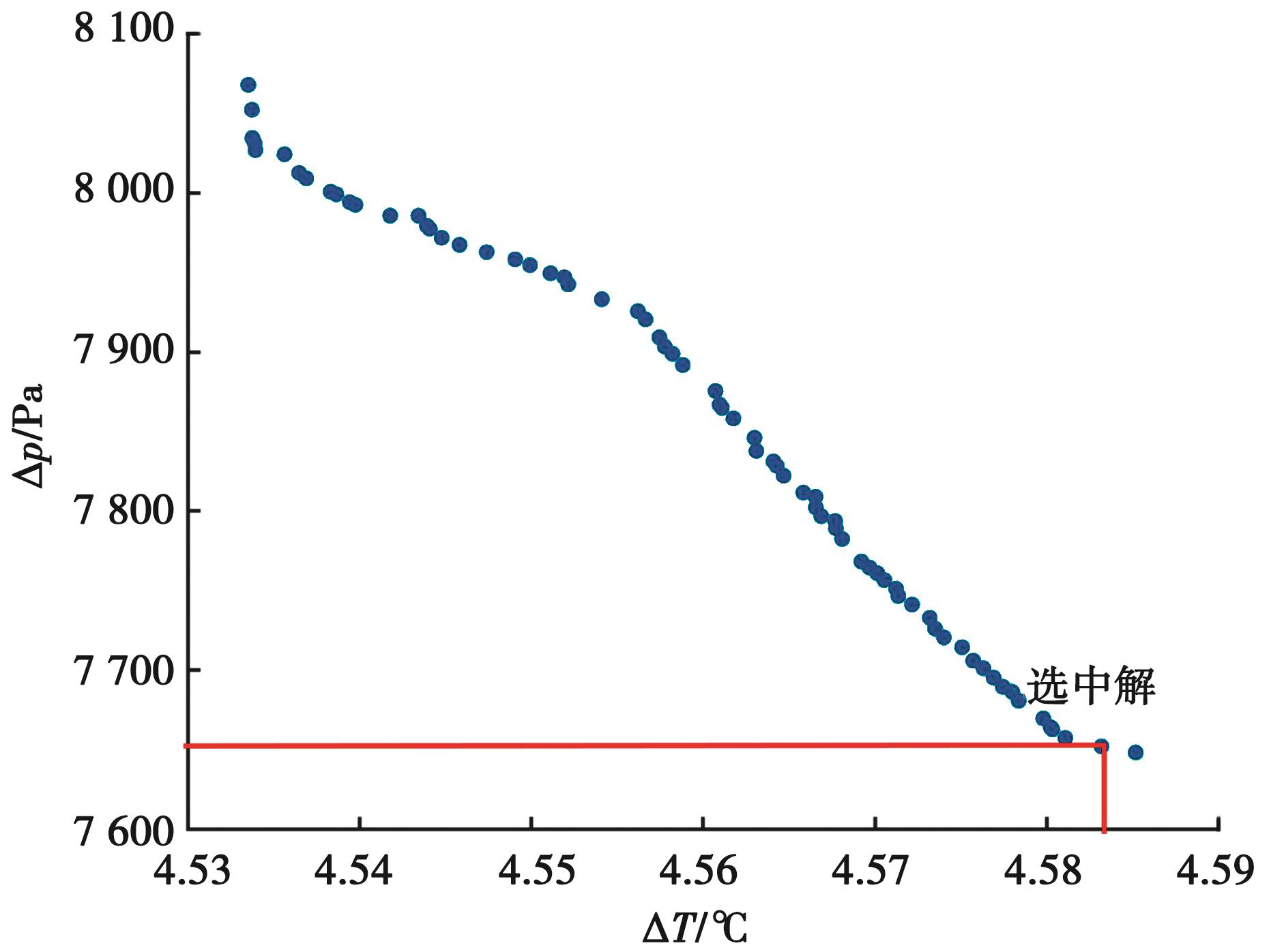
      摘要:锂电池热管理系统综合性能对电池的容量和运行寿命至关重要,为了改善锂电池成包后热管理系统的综合性能,提出一种双流道特斯拉阀的液冷板冷却结构。采用数值模拟的方式,对比液冷板冷却液同侧出入口和不同侧出入口的综合性能,并将双流道特斯拉阀与原始特斯拉阀,以及直流道进行综合性能对比,使用正交试验法筛选出对双流道特斯拉阀逆流综合性能影响较大的4个参数,以此为设计变量建立与目标函数之间的Kriging响应模型,最后对其采用第二代非支配排序遗传算法(non-dominated sorting genetic algorithm II,NSGA-Ⅱ)进行多目标寻优。研究表明,不同侧出入口液冷板综合性能更优;对比直流道,双流道特斯拉阀冷板结构在逆流情况下电池最高温度 T max下降了0.67 ℃,并且其顺流时流道压降Δ p比原始特斯拉阀和直流道分别低了117.67 Pa和437.39 Pa;与初始双流道特斯拉阀相比,优化后的双流道特斯拉阀流道对应的Δ T和Δ p分别降低了1.52%和11.16%,并且液冷板综合性能(cooling plate thermal performance factor,CTPF)提升了4.81%,效果显著。该研究为动力电池冷却流道的结构设计和优化提供借鉴。

      • 0+1
      • 1+1
      • 2+1
      • 3+1
      • 4+1
      • 5+1
      • 6+1
      • 7+1
      • 8+1
      • 9+1
      • 10+1
    • >土木与环境工程
    • 基于GBM的沥青路面车辙深度预测

      2025, 48(11):67-75. DOI: 10.11835/j.issn.1000-582X.2025.11.006

      摘要 (134) HTML (68) PDF 2.31 M (2824) 评论 (0) 收藏

      摘要:文中基于可解释的机器学习算法(gradient boosting machine,GBM),使用LTPP (long-term pavement performance,LTPP)数据库,考虑多类型影响因素,包括环境因素、交通因素、结构因素和材料因素,对沥青路面车辙深度进行了预测,与人工神经网络、支持向量机算法进行了比较,利用GBM对重要影响因素进行了部分依赖性解释。结果表明,在测试集中,GBM相较于前两者RMSE分别降低了0.75、0.25,MAE分别降低了0.54、0.07。影响车辙深度的重要因素包括:初始测量车辙深度、初次测量经过时间、沥青路面总厚度、年累计当量轴载作用次数。通过部分依赖性分析,了解车辙受影响因素的变化趋势,更好地进行路面养护管理

      • 0+1
      • 1+1
      • 2+1
      • 3+1
      • 4+1
      • 5+1
    • 变截面波形钢腹板双目标优化设计及方案决策

      2025, 48(11):76-91. DOI: 10.11835/j.issn.1000-582X.2024.055

      摘要 (94) HTML (49) PDF 4.13 M (361) 评论 (0) 收藏

      摘要:为提高变截面波形钢腹板弹性剪切屈曲强度τ,控制工程造价θ,对某变截面波形钢腹板连续刚构桥的腹板尺寸进行优化设计。首先,建立不同尺寸波形钢腹板模型,通过响应面拟合得到尺寸参数与τ关系式,使用条分方法计算尺寸参数与θ关系式;其次,利用NSGA-Ⅱ算法优化得到Pareto最优解集,提出专家打分法-熵权法-离差最小法,得到指标权重,利用逼近理想解排序法(TOPSIS)决策得到最佳方案;最后,分析参数改变对方案的影响。结果表明,通过屈曲模态及响应面显著性验证,建立的有限元模型及拟合公式准确有效;与原设计比较,最佳方案τ提高93.5%,θ增大37.1%,Pareto解集中存在τ大于原设计且θ小于原设计的解,表明原设计尺寸可进一步改进;分析尺寸改变下τ的变化趋势,最佳方案通过增加波高、板厚、短边高,以及减小平板条宽度和、长边高来提高τ;主观权重直接影响最佳方案的选择,随着τ主观权重的增大,最佳方案中波形钢腹板τ提高,同时θ增大。

      • 0+1
      • 1+1
      • 2+1
      • 3+1
      • 4+1
      • 5+1
      • 6+1
      • 7+1
      • 8+1
      • 9+1
      • 10+1
      • 11+1
      • 12+1
      • 13+1
      • 14+1
      • 15+1
      • 16+1
      • 17+1
      • 18+1
    • 基于时空图卷积网络的水质多参数预测算法

      2025, 48(11):92-105. DOI: 10.11835/j.issn.1000-582X.2025.11.008

      摘要 (148) HTML (137) PDF 3.58 M (711) 评论 (0) 收藏

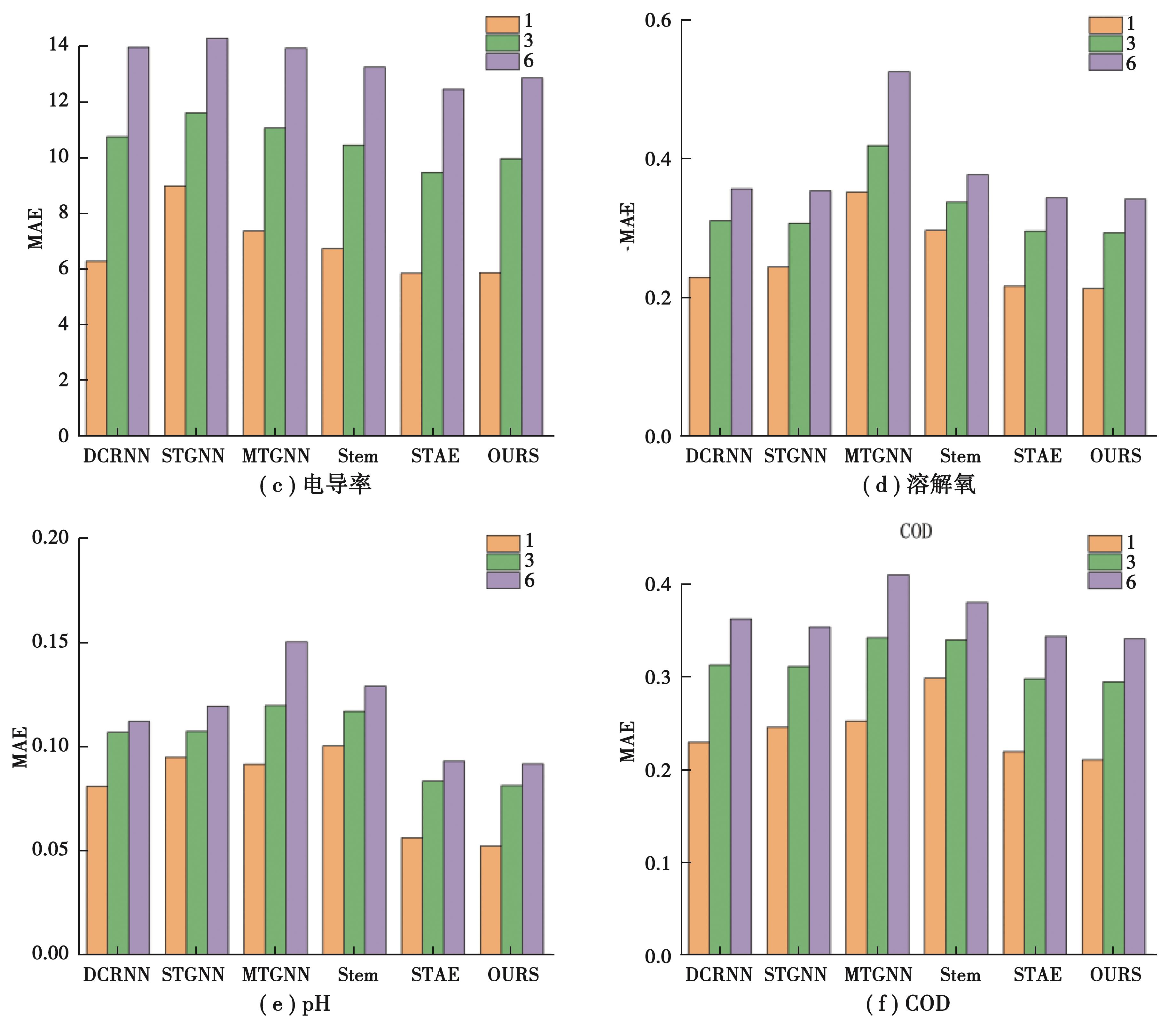
      摘要:水质预测是水资源生态治理体系的核心环节,在时间演变、随机扰动及环境变迁等多重因素作用下,水质监测数据呈现出非平稳动态特征与多维非线性耦合关系。针对流域水质多参数预测中时空依赖复杂、传统模型难以有效融合动态拓扑与长周期特征的问题,文中提出了一种基于时空图卷积网络的水质预测算法。在时间维度上,设计掩码子序列Transformer模块,通过随机掩码自监督预训练任务使模型从长周期数据中提取趋势特征,结合扩张因果卷积捕获水质特征的累积效应,解决传统模型对突变事件的响应滞后问题。在空间维度上,构建动态图结构学习模块,融合基于站点物理距离的预定义邻接矩阵与动态残差图生成动态图结构。实验结果表明,相较于其他水质时空预测模型,该模型具有更好的预测精度,对所有水质指标的预测R2均能达到93%以上。

      • 0+1
      • 1+1
      • 2+1
      • 3+1
      • 4+1
      • 5+1
      • 6+1
      • 7+1
      • 8+1
    • 城市商业中心节点辐射力评价模型建构及应用

      2025, 48(11):106-118. DOI: 10.11835/j.issn.1000-582X.2025.035

      摘要 (118) HTML (79) PDF 2.41 M (334) 评论 (0) 收藏

      摘要:城市商业中心节点的集聚特性和辐射作用使其成为驱动城市发展的“引擎”,对其辐射力的评价及应用研究有助于深入认识辐射作用机制及指导相关规划更新。文中从“辐射源”和“辐射通道”2个维度选取8项一级指标、29项二级指标建构形成城市商业中心节点辐射力评价模型,并以重庆中心城区传统商业中心为例,采用主成分分析法,提取出传播扩散(f1)、功能布局(f2)、空间结构(f3) 3项辐射主成分因子,通过计算辐射指数R和各主成分因子得分,对其辐射能力差异进行对比分析。最后,以提升节点辐射力为导向,提出整序传播路径、强化功能特色、打造多核结构的空间更新优化路径。

      • 0+1
      • 1+1
      • 2+1
      • 3+1
      • 4+1
      • 5+1
      • 6+1
      • 7+1
      • 8+1
      • 9+1
    • 考虑壁面滤失的纳米改性VES压裂液中支撑剂运移特性研究

      2025, 48(11):119-132. DOI: 10.11835/j.issn.1000-582X.2025.11.010

      摘要 (99) HTML (99) PDF 4.41 M (300) 评论 (0) 收藏

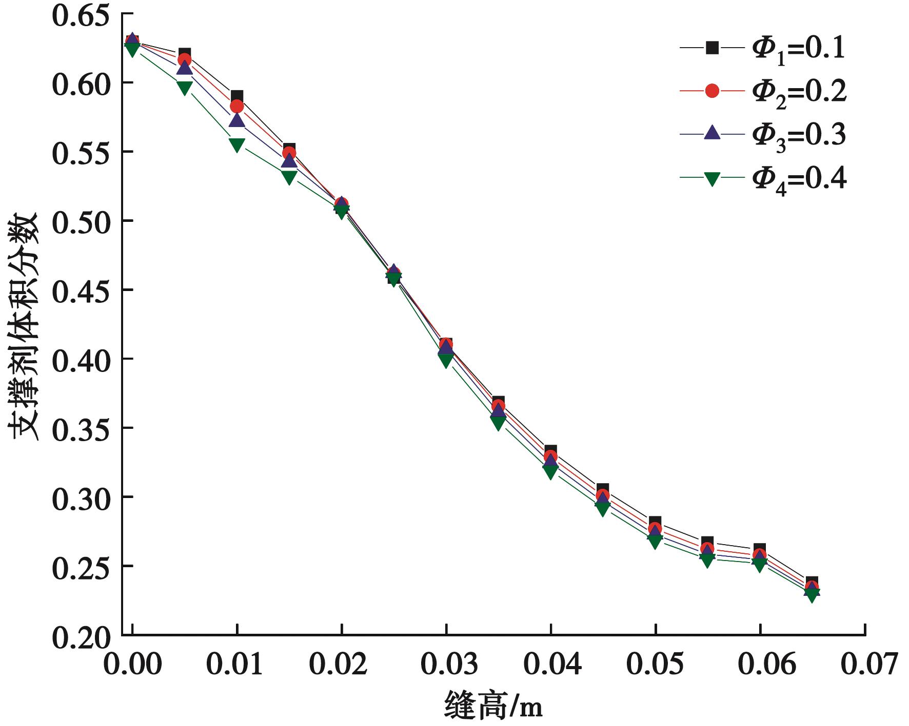
      摘要:水力压裂过程中,支撑剂在裂缝内的运移和铺置情况对油田产能具有重要影响。文中基于Cross本构方程和Eular-granular多相流模型,在考虑了裂缝壁面流体滤失的情况下,对裂缝内的携砂流动进行了数值模拟,并且采用自主设计的裂缝试验装置对模型进行实验验证。结果表明,对于Cross流体,随着壁面滤失速率的提高,裂缝内支撑剂体积分数逐渐降低,砂堤高度同时降低。本研究进一步证实,在考虑壁面滤失的条件下,优选小粒径、低密度支撑剂可显著改善其在裂缝远端的铺置效果,降低砂堵风险。

      • 0+1
      • 1+1
      • 2+1
      • 3+1
      • 4+1
      • 5+1
      • 6+1
      • 7+1
      • 8+1
      • 9+1
      • 10+1
      • 11+1
      • 12+1
      • 13+1
      • 14+1
      • 15+1
      • 16+1
      • 17+1
      • 18+1

当期目录


年第卷第

文章目录

过刊浏览

年份

刊期

浏览排行

引用排行

下载排行