自“多电飞机”[1-4]的概念提出后,飞机变速变频(VSVF)电源系统将取代传统的恒速恒频(CSCF)电源系统,同时将引入270 V直流母线。随着“多电飞机”中非线性负荷容量的不断增大,飞机电能质量问题引起了业界的广泛关注,航空电源系统环境标准DO-160D[5]、ISO1540(1991)和MILSTD704D等先后进行了修订,修订后的新航空电源标准DO-160F[6]、ISO1540(2006)[7]和MILSTD704F[8]等对航空电源的电能质量提出了更加严格的要求。
飞机中传统的ACDC整流器多采用无源的变压器整流单元(TRU),或自耦变压器整流单元(ATRU)[9-10],该方案结构简单,可靠性高,其最大缺点是重量较大,不能很好满足“多电飞机”轻质量的要求。此外,在变频输入电源条件下其谐波抑制性能不够理想,已经不能满足新航空电源标准对谐波的要求。为此,空客、波音等航空公司开始寻求性能优越同时能满足新航空电源标准的有源ACDC整流器(即功率因数校正,PFC)方案[11]。
航空电源系统与地面电力系统相比具有其特殊性,对三相PFC也有其特殊的要求。具体而言,地面电力系统的电源频率为50 Hz或60 Hz恒频,而航空电源系统中的电源频率为360~800 Hz变频;航空电源系统中的谐波标准相比地面电力系统的谐波标准[12]更加严格;机载设备的体积和重量要求更严格。因此,航空三相PFC需要解决的关键问题可归纳为高、变频率输入条件下的高效率、高性能、高密度功率因数校正技术。
目前研究报道的用于航空三相有源功率因数校正的拓扑结构主要有:12脉波整流器与单开关或双开关变换器相复合的结构[13];3个单相PFC相组合结构[14];两电平和三电平PWM整流器结构[15]等。12脉波复合结构工作在断续导电模式(DCM)类似于6脉波单开关DCM三相PFC电路,输入电流谐波含量较大,难于满足严格的谐波限制标准,且不适合于大功率应用场合;3个单相PFC结构复杂,在三相三线系统中相间耦合度高,导通损耗大、效率低。前述2种结构与两电平和三电平PWM整流器[16]结构一样,均需处理全部负载功率,系统损耗较大,同时三相PWM整流器一般为升压型结构,与目前飞机中后级直流母线的电压等级不匹配。也有采用部分有源功率电路来提高TRU或ATRU的谐波抑制效果的复合方案[17],虽然该方案的有源部分容量小,可以实现高效率,但无法避免TRU和ATRU体积和重量大的缺点。有源电力滤波器[18-22]也被研究用于航空三相功率因数校正。目前研究的用于航空领域的三相APF结构主要有传统并联型APF结构[18-21]和串联混合型APF结构[22]。传统并联型APF结构仅需处理部分功率,在效率和体积上有优势,同时可实现降压功能。但由于传统并联型APF需补偿负载谐波电流,根据航空电源标准要求,APF需能补偿到40次谐波,那么需要补偿的谐波电流频率高达32 kHz,对传统APF的电流环带宽提出了更高的要求,在中大功率应用中,现有功率器件水平几乎不可能达到要求。串联混合型APF结构由串联APF和无源滤波器组成,通过控制使串联APF对负载谐波电流呈高阻抗,无源滤波器吸收负载谐波电流,其缺点是,APF串联在电源系统中,降低了电源系统的可靠性。自20世纪90年代以来,广义APF[23-25]在地面电力系统中得到一定的应用,显示出了较好的谐波抑制效果。广义APF结构与传统APF的不同在于它将逆变器耦合电感串联在电源和负载之间,而逆变器开关单元直接并联在电感和负载之间。广义APF结构与常规的并联型APF结构相似,高频逆变单元只需处理部分功率,可有效提高电源的效率,同时具有和三相PWM整流器相近的谐波抑制性能,还可实现降压输出。广义APF结构也将作为备选的航空三相PFC方案在文中进行分析。
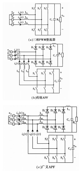
综上所述,选取三相PWM整流器、传统并联型APF以及广义APF 3种结构作为航空三相有源PFC的代表性方案,典型电路结构如图 1所示。(将以三相三线制为例进行讨论,结论也可推广于三相四线制系统;同时3种有源方案均采用两电平结构。)
|
图 1 3种典型航空三相有源PFC方案 |
对3种航空三相有源PFC方案的性能进行对比分析,寻求一种合适的航空三相PFC方案。由于谐波抑制性能直接反映PFC高性能的特征,而开关应力可反映功率变换器的容量和效率[26-27],功率变换器开关应力小则意味着变换器的容量小、效率高,因而开关应力可以反映PFC效率和功率密度。文中首先总结航空电源标准对用电设备的要求,然后从谐波抑制特性和开关应力2个方面对图 1中3种结构的航空三相有源PFC方案进行比较,以期找到一种具有高效率、高性能、高密度特征的航空功率因数校正技术方案。(将用A代表三相PWM整流器,B代表传统APF,C代表广义APF。)
1 航空电源标准随着飞机电源系统的发展,航空电源标准相继做了一定的修改。主要根据DO-160先后的变化,参照DO-160F标准的要求,指出设计航空三相PFC需要特别考虑的性能指标。
DO-160E[28]与DO-160D相比做了较大的修改,主要包括以下几个方面:
1) 电源系统由原来的115 V交流(AC)恒频(CF)扩展到115 V/230 V AC CF、窄变频(NF)和宽变频(WF);
2) 明确提出了对电源和负载的谐波电压和电流以及直流输出电压纹波的要求;
3) 提出对电源电压不平衡度的要求和对用电设备抗不平衡能力的要求。
DO-160F与DO-160E相比,加入了对270 V直流电源系统的要求。DO-160F对谐波电流的要求如表 1所示,对用电设备抗不平衡能力要求如表 2所示,对270 V直流母线要求如表 3所示。
| 表 1 DO-160F对谐波电流的要求 |
| 表 2 DO-160F对用电设备抗不平衡能力的要求 |
| 表 3 DO-160F对270 V直流母线的要求 |
从表 1~表 3中可以看出,航空电源标准对谐波电流、抗不平衡能力和直流母线纹波都有严格的要求。表 1中对2~40次谐波都做出了严格的限制,在表 2中允许的输入电源不平衡条件下,航空PFC的谐波电流和直流输出电压纹波仍要满足表 1、表 3的要求,这也是航空三相PFC设计需要特别考虑的问题。此外,国际标准ISO1540(2006)对谐波电流频率的限制达到50 kHz[7];美国军用标准MILSTD704F[8]要求270 V直流母线电压纹波峰峰值<6 V。因此,可以预见未来航空电源标准将会更加严格。
总结航空电源标准的要求,相比地面电力系统三相PFC的要求,设计航空三相PFC需要重点考虑以下2个方面的电气性能:1)高、变化输入频率条件下,交流侧电流谐波和直流输出电压纹波特性;2)输入电压不平衡条件下,交流侧电流谐波和直流输出电压纹波特性。下文也将从上述2个方面评价不同航空三相PFC方案的性能。
2 谐波抑制性能比较从原理上讲,图 1(a)所示的三相PWM整流器、图 1(b)所示的传统APF和图 1(c)所示的广义APF都是通过控制逆变器的交流端电压来控制电感电流,从而实现对输入电流谐波的抑制。因此,三相PWM整流器、传统APF和广义APF可以用图 2所示的单相统一模型说明3种电路的谐波抑制特性。图中,vs为电源相电压,vi为逆变器输出相电压,iL为流过电感Ls的电流。
|
图 2 单相统一模型 |
3种电路都是通过控制逆变器输出电压vi来控制流过电感的电流,从而实现谐波的抑制,但它们又有区别。传统APF通过控制流过电感的电流为与不可控整流桥交流侧产生的谐波电流大小相等、方向相反的谐波电流来实现对负载谐波电流的补偿。它需要补偿不可控整流桥交流侧电流中的各次谐波分量,在变频航空电源中,频率在360~800 Hz变化,按照DO-160F的要求,需要补偿到40次谐波,如果电流环带宽取1/5,能够补偿40次谐波的开关频率要大于160 kHz。传统APF要较好地实现谐波抑制,必然要求功率开关具有很高的开关频率,就目前电力电子器件的发展水平,在中大功率应用中很难实现,这也是APF补偿后的电源电流畸变率较大的原因。虽然可采用有源APF和无源滤波器相组合的结构来降低APF对带宽要求,但这必将增大体积和重量。在三相PWM整流器和广义APF中,电感电流即为电源输入电流,要实现谐波电流的抑制,只需控制电感电流为与电源电压vs同频率的正弦波,通过调节vi的基波幅值和相位便可控制流过电感的电流,实现输入电流的谐波治理。因此,相比传统APF,三相PWM整流器和广义APF对开关频率的要求要低得多,同时也表明三相PWM整流器和广义APF具有相似的谐波抑制性能。此外,在电源电压不平衡条件下,三相PWM整流器和广义APF通过适当的控制可以消除或减少由电源电压不平衡产生的输入电流的非特征谐波。因此,广义APF可以在较低的开关频率下实现较好的谐波抑制性能。该部分的分析结论将通过仿真结果进行验证。
3 开关应力比较功率电路中高频开关是整个电路的核心部分,高频开关的开关应力[26-27]决定了整个电路的效率和功率密度。开关应力越大,由高频开关产生的开关损耗也越大,所需的散热器体积也越大,从而使电路的效率和功率密度较低。在评价功率变换器的效率和功率密度时,开关应力是一个有效的衡量指标,本节对3种有源方案实现单位功率因数运行工况进行比较。
讨论的三相PWM整流器、传统APF和广义APF方案都包含由6个高频开关构成的三相逆变桥,如图 3所示。
|
图 3 三相逆变桥 |
以a相为例,在任何时刻均有ia(t)=iaN(t)+iaP(t),如果把a相桥臂的2个开关(S1,S4)看成一个整体,忽略死区时间,那么任何时刻均为其中一个开关处于导通状态,另一个开关处于关断状态,则a相桥臂的电流应力等于a相电流的有效值。3种方案中高频开关承受的电压应力都等于逆变桥直流输出电压。因此,3种方案开关应力的比较也就是流入逆变桥电流应力,即电流大小的比较。
由图 1(a)可以看出,三相PWM整流器高频开关需要处理全部负载功率。设三相PFC额定相电流有效值为IN,因此,流过某一桥臂的电流应力就为IN,则三相PWM整流器方案的总开关应力[29]
| $ {{S}_{\text{A}}}=3{{I}_{\text{N}}}{{V}_{\text{dc}}}, $ | (1) |
式中,Vdc为直流电压vdc的平均值。
传统APF的逆变桥只需处理负载的谐波电流,大电感负载情况下,不可控整流桥产生的谐波电流有效值可近似为[29]
| $ {{I}_{\text{d}}}\text{=}0.308{{I}_{\text{N}}}。$ | (2) |
传统APF方案的总开关应力为
| $ {{S}_{\text{B}}}=3\times 0.308{{I}_{\text{N}}}{{V}_{\text{dc}}}=0.308{{S}_{\text{B}}}。$ | (3) |
广义APF的逆变桥需要处理不可控整流桥产生的谐波电流和由电源侧电感Ls及不可控整流桥侧电感Ld产生的无功功率,不可控整流桥产生的谐波电流如式(2)所示。
广义APF单相有效值相量图如图 4所示,图中,Vs输入电压有效值,Is输入电流有效值,VLs电感Is上的压降,VI逆变桥输出电压有效值,VLd电感Ld上的压降,Vd输入不可控整流桥电压有效值,Id输入不可控整流桥电流有效。
|
图 4 广义APF单相有效值相量图 |
逆变桥补偿的基波无功电流
| $ {{I}_{\text{I}}}=\frac{P}{3{{V}_{\text{s}}}}\tan \left( \arctan \frac{\omega {{L}_{\text{s}}}P}{3V_{\text{s}}^{2}}\text{+}\arctan \frac{\omega {{L}_{\text{d}}}P}{V_{\text{out}}^{2}} \right), $ | (4) |
式中,
| $ \begin{align} & \ \ \ \ {{V}_{\text{out}}}\text{=(}3\sqrt{6}\sqrt{V_{\text{s}}^{2}\text{+}{{\left( \frac{\omega {{L}_{\text{s}}}P}{1.5{{V}_{\text{s}}}} \right)}^{2}}}\text{+} \\ & \sqrt{54\left[ V_{\text{s}}^{2}\text{+}{{\left( \frac{\omega {{L}_{\text{s}}}P}{3{{V}_{\text{s}}}} \right)}^{2}} \right]-12\pi \omega {{L}_{\text{d}}}P})/2\pi 。\\ \end{align} $ |
广义APF开关应力为
| $ {{S}_{\text{C}}}=3\sqrt{I_{\text{I}}^{\text{2}}+I_{\text{d}}^{\text{2}}}{{V}_{\text{dc}}}。$ | (5) |
从式(4)中可以看出,II与电源输入电压幅值、频率、电源侧电感Ls、不可控整流桥侧电感Ld和电源的功率容量P有关。因此,要得到最小的开关应力就需要优化设计电源侧电感Ls和不可控整流桥侧电感Ld。
通过对3种有源方案开关应力的分析可以看出,B方案传统APF的开关应力比A方案三相PFC小得多,仅为31%左右。C方案广义APF的开关应力与参数设计有关,通过优化设计电感Ls和Ld,C方案的开关应力将会介于A方案和B方案之间。
4 仿真比较研究将对前文讨论的3种方案分别设计5 kW的航空三相PFC,通过仿真对3种方案进行分析和验证。根据第1节中对航空电源标准的分析,分别就以下3种典型运行工况进行仿真比较:1)输入三相对称电压115 V/400 Hz的稳定运行工况;2)输入三相对称电压115 V,频率分别为360 Hz、400 Hz、650 Hz和800 Hz运行的变频工况;3)输入三相电压不对称最严重工况100 V/100 V/110 V、400 Hz。分别就输入电流谐波、直流输出电压纹波和开关应力进行分析和比较。
设计的3种电路参数分述如下:三相PWM整流器:交流侧电感Ls=0.6 mH;交流侧电感串联等效电阻Re=0.25 Ω;直流输出电压400 V;直流输出电容220 μF;开关频率fs=50 kHz。传统APF和广义APF:不可控整流桥部分直流输出LC滤波器参数L1=0.4 mH,C1=220 μF,不可控整流桥侧电感Ld=0.2 mH;电源侧电感Ls=0.6 mH,电源侧电感串联等效电阻Re=0.25 Ω;APF部分直流侧电容100 μF,直流侧电压400 V;开关频率fs=50 kHz。
设计3种电路均采用dq坐标系下的矢量控制[16, 25],其通用控制原理图如图 5所示,3种电路的控制结构相似,均包括电压外环、电流内环、空间矢量调制(SVM)、信号采样(vsa、vsb、vsc、vdc、isa、isb、isc)以及坐标变换。
|
图 5 3种电路的通用控制原理图 |
输入三相对称电压115 V/400 Hz的稳定运行工况,3种方案的a相输入电流时域仿真波形如图 6所示。
|
图 6 3种方案输入A相电流波形 |
从图 6的时域波形可以看出:三相PWM整流器和广义APF输入电流ia_A和ia_C波形质量较好,且实现了单位功率因数运行;传统APF由于带宽限制,输入电流ia_B在换相点处发生较大畸变,使其谐波抑制性能较差。3种方案的输入电流频谱比较结果如图 7所示。
|
图 7 3种方案的频谱比较 |
从图中可以看出,传统APF已经不能满足DO-160F的要求,而三相PWM整流器和广义APF谐波电流含量较低。该仿真结果验证了第2节中的结论:三相PWM整流器和广义APF的谐波抑制特性相似且优于传统APF。对3种方案的输入电流THD和直流输出电压纹波的测量结果如表 4所示。可以看出,在稳定运行条件下,3种方案的直流输出电压纹波都比较小,但相对来说,传统APF和广义APF还稍大一些,这是因为输出电压中含有6倍电源频率的低频纹波。广义APF的输出电压偏低,这是由于整流桥侧电感的基波压降导致输出电压下降。
| 表 4 输入电流THD和直流输出电压纹波比较表 |
输入三相对称电压115 V,频率分别为360 Hz、400 Hz、650 Hz和800 Hz运行工况下,3种方案的输入电流THD仿真结果如表 5所示。
| 表 5 不同频率下输入电流THD比较表 |
比较表 5的仿真结果可看出:方案A和C在频率变化条件下其谐波电流THD变化较小;方案B随频率升高,输入电流THD增大,这是因为该方案是通过补偿负载谐波电流来抑制输入电流谐波,随电源频率的升高,由负载产生的谐波电流频率随之升高,在补偿电流环带宽一定的条件下,其输入电流THD将随之升高。方案A和C的谐波抑制效果要优于方案B,本部分的仿真同时表明输入电源频率在360~800 Hz变化的情况下,这2种方案的谐波抑制特性仍然较稳定。
4.3 不平衡运行条件下的仿真结果比较分析DO-160F对航空电源设备不平衡运行能力的要求,输入三相不对称电压100 V/100 V/110 V为最恶劣的不对称运行工况(电压不平衡度最高)。该工况下3种方案的三相输入电流和输出直流电压仿真波形分别如图 8所示;表 6为三相输入电流THD和直流输出电压纹波比较表。
|
图 8 不对称情况下3种方案仿真结果 |
| 表 6 三相输入电流THD和直流输出电压纹波比较表 |
在输入电压不平衡条件下,比较各方案的输入电流谐波,可以看出,方案A和C通过直接控制电感基波电流来实现谐波抑制,当电源电压不对称时,谐波抑制性能较稳定(目前所有的仿真结果都没有采用额外的不平衡控制方式,但从仿真结果来看,其谐波抑制性能还是较稳定的);方案B输入电流出现了较大的畸变,因为输入电压不平衡条件下,电源电压的负序分量导致输入电流产生较大的畸变。比较直流输出电压纹波,可以看出:相比对称工况,几种方案直流输出电压都产生了较大的二次纹波,但由于方案A采用了直流输出稳压控制,其产生的二次电压纹波最小,而且其他两种方案的直流纹波虽然都满足了DO-160F<16 V的要求,但已超出了MILSTD704F标准<6 V的要求。对比表 4和表 6直流输出电压平均值,可以看出:方案B和C直流输出电压随输入电压变化而变化,均不具有直流输出电压的控制能力。综合以上分析,要将广义APF应用到航空三相PFC中,有必要引入输出直流电压的控制和不平衡工况下直流输出电压纹波的控制。
4.4 开关应力的比较第3节中已经指出三相PWM整流器、传统APF和广义APF3种方案开关应力的比较可等效为流入逆变桥的电流大小的比较。输入电压115 V/400 Hz时,3种方案流入逆变桥的A相电流波形如图 9所示。
|
图 9 流入逆变桥电流波形 |
经测量流过方案A、B、C高频逆变桥电流的有效值分别为15.14 A、4.865 A、8.143 A。可以看出,方案A高频逆变桥需要处理全部的负载功率,电流有效值最大,方案B、C只需处理部分功率,其中方案C由于需要补偿由电感Ls和Ld产生的无功功率,有效值比方案B大,但小于方案A。第3节中已经指出,方案C高频逆变桥补偿的电流与电路参数有关,因此可以通过优化设计电感Ls和Ld使逆变桥补偿的电流更小。
5 结论分析了航空三相PFC的标准要求,选取了3种具有代表性的航空三相有源PFC方案,从谐波抑制性能、输出电压纹波和开关应力等方面对3种方案进行比较。建立了3种有源方案的单相统一模型,利用该模型可以对3种三相有源PFC的谐波治理性能进行分析比较,同时推导了反映开关应力的表达式。对3种方案分别设计一个5 kW的航空三相PFC进行了仿真分析,分析结果表明:在输入电源频率变化和输入电压不平衡条件下,三相PWM整流器和广义APF具有较好的谐波抑制性能;传统APF和广义APF高频逆变桥部分只需处理部分功率;在不平衡情况下,传统APF和广义APF方案的直流输出电压存在较大的二倍工频纹波。综合比较来看,广义APF具有较好的谐波抑制性能且高频逆变桥只需处理部分功率,是一种可实现高性能、高效率、高密度的航空三相功率因数校正方案。同时文中也指出了将广义APF应用到航空三相PFC中作需要进一步研究的方向:1)输入电压波动条件下,如何控制直流输出电压的稳定;2)滤波电感的优化设计;3)输入电压不平衡条件下,如何抑制直流输出电压纹波。
| [1] |
严仰光, 龚春英, 王慧贞, 等.
多电飞机和电气科[J]. 电源技术学报, 2007, 5(1): 1–4.
YAN Yangguang, GONG Chunying, WANG Huizhen, et al. More electric aircraft and electric technology[J]. Journal of Power Supply, 2007, 5(1): 1–4. (in Chinese) |
| [2] | Rosero J A, Ortega J A, E.Aldabas E, et al. Moving towards a more electric aircraft[J]. IEEE Aerospace and Electronic Systems Magazine, 2007, 22(3): 3–9. DOI:10.1109/MAES.2007.340500 |
| [3] | Emadi A, Ehsani M. Aircraft power systems:technology, state of the art, and future trends[J]. IEEE Aerospace and Electronic Systems Magazine, 2000, 15(1): 28–32. DOI:10.1109/62.821660 |
| [4] | Chang J, Wang A. New VF-power system architecture and evaluation for future aircraft[J]. IEEE Transactions on Aerospace and Electronic Systems, 2006, 42(2): 527–539. DOI:10.1109/TAES.2006.1642569 |
| [5] | RTCA. DO-160D Environmental conditions and test procedures for airborne equipment[S]. Washington, USA:RTCA, Inc., 1997. |
| [6] | RTCA. DO-160F Environmental conditions and test procedures for airborne equipment[S]. Washington, USA:RTCA, Inc., 2007. |
| [7] | ISO. ISO 1540:2006(E)Aerospace:characteristics of aircraft electrical systems[S].[S.l.]:ISO, 2006. |
| [8] | Department of Defense. MIL-STD-704F Aircraft electric power characteristics[S]. USA:Department of Defense, 2004. |
| [9] | Clark T, Chivite-Zabalza F J, Forsyth A J, et al. Analysis and comparison of diode rectifier units suitable for aerospace applications[C]//Proceedings of the 20084th IET Conference on Power Electronics, Machines and Drives, April 2-4, 2008, York, England. Piscataway:IEEE Press, 2008:602-606 |
| [10] | B. Singh, G. Bhuvaneswari, V. Garg. A novel polygon based 18-pulse AC-DC converter for vector controlled induction motor drives[J]. IEEE Transactions on Power Electronics. |
| [11] | Chang J. Outlook of roles and necessities of power electronics for VF-power system of future large aircraft[C]//Proceedings of the 2008 IEEE International Conference on Electrical Machines and Systems, October 17-20, 2008, Wuhan, China. Piscataway:IEEE Press, 2008:1190-1195. |
| [12] | IEEE Power Engineering Society, IEEE Industry Applications Society. IEEE Std 519-1992 IEEE recommended practices and requirements for harmonic control in electrical power systems[S]. Piscataway:IEEE Standards Boards, 1993. |
| [13] | Mino K, Gong G H, Kolar J W. Novel hybrid 12-pulse boost-type rectifier with controlled output voltage[J]. IEEE Transactions on Aerospace and Electronic Systems, 2005, 41(3): 1008–1018. DOI:10.1109/TAES.2005.1541445 |
| [14] | Gong G H, Heldwein M L, Drofenik U, et al. Comparative evaluation of three-phase high-power-factor AC-DC converter concepts for application in future more electric aircraft[J]. IEEE Transactions on Industrial Electronics, 2005, 52(3): 727–737. DOI:10.1109/TIE.2005.843957 |
| [15] | Wolf H, Gathmann T. Active three-phase rectifier for aircraft equipment[C]//Proceedings of the 2005 European Conference on Power Electronics and Applications, September 11-14, 2005, Dresden, Germany. Piscataway:IEEE Press, 2005:1-10. |
| [16] |
付志红, 董玉玺, 朱学贵, 等.
数字锁相环与滤波技术在PWM整流器中的应用[J]. 重庆大学报, 2010, 33(7): 35–41.
FU Zhihong, DONG Yuxi, ZHU Xuegui, et al. Application of digital phase-locked loop and filtering technique in PWM rectifier[J]. Journal of Chongqing University, 2010, 33(7): 35–41. (in Chinese) |
| [17] | Ismael Araujo-Vargas, Andrew J.Forsyth and F. Javier Chivite-Zabalza. High-performance multipulse rectifier with single-transistor active injection[J]. IEEE Transactions on Power Electronics, 2008, 23(3): 1299–1308. DOI:10.1109/TPEL.2008.920882 |
| [18] |
雷涛, 林辉, 张晓斌.
基于单周期控制的高功率因数整流器在不平衡系统下的特性[J]. 中国电机工程学报, 2007, 27(36): 109–114.
LEI Tao, LIN Hui, ZHANG Xiaobin. The study of operation for high power factor rectifier in unbalanced system based on one-cycle control[J]. Processing of CSEE, 2007, 27(36): 109–114. DOI:10.3321/j.issn:0258-8013.2007.36.020 (in Chinese) |
| [19] |
陈东华, 纪志成.
适用于飞机电网的并联型有源电力滤波器功率电路及其控制策略[J]. 电网技术, 2008, 32(13): 75–79.
CHEN Donghua, JI Zhizheng. Power circuit of shunt active power filter suitable to aircraft power supply network and its control strategy[J]. Power System Technology, 2008, 32(13): 75–79. (in Chinese) |
| [20] | Chen D H, Guo T, Xie S J, et al. Shunt active power filters applied in the aircraft power utility[C]//Proceedings of the 2005 IEEE Power Electronics Specialists Conferecne, June 16-16, 2005, Recife, Brazil. Piscataway:IEEE Press, 2005:59-63. |
| [21] |
王永, 沈颂华.
空间矢量和单周控制三相航空有源电力滤波器[J]. 北京航空航天大学学报, 2007, 33(1): 90–93, 109.
WANG Yong, SHEN Songhua. Three-phase aeronautical active power filter based on space vector and one-cycle control[J]. Journal of Beijing University of Aeronautics and Astronautics, 2007, 33(1): 90–93, 109. (in Chinese) |
| [22] |
马海啸, 於俊, 陈新, 等.
适用于航空变频电网的串联混合有源电力滤波器[J]. 南京航空航天大学学报, 2008, 40(3): 329–334.
MA Haixiao, YU Jun, CHEN Xin, et al. Series hybrid active power filter for aeronautical variety-frequency power grid[J]. Journal of Nanjing University of Aeronautics & Astronautics, 2008, 40(3): 329–334. (in Chinese) |
| [23] | Moran L T, Ziogas P D, Joos G. Analysis and design of a novel 3-φ solid-state power factor compensator and harmonic suppressor system[J]. IEEE Transactions on Industry Applications, 1989, 25(4): 609–619. DOI:10.1109/28.31237 |
| [24] |
纪延超, 戴克健, 刘庆国, 等.
100kvar广义电力有源滤波器(GAF)的仿真和实验[J]. 中国电机工程学报, 1997, 17(5): 315–321.
JI Yanchao, DAI Kejian, LIU Qingguo, et al. Simulation and experiment of generalized active power filter[J]. Proceedings of the CSEE, 1997, 17(5): 315–321. (in Chinese) |
| [25] |
韩杨, 曼苏乐, 姚钢, 等.
基于T型APF的三相整流器及其控制策略[J]. 电工技术学报, 2009(1): 120–126.
HAN Yang, MAN Sule, YAO Gang, et al. T-type APF based rectifier and its control strategies[J]. Transactions of China Electrotechnical Society, 2009(1): 120–126. (in Chinese) |
| [26] | Erickson R W, Maksimovic D. Fundamentals of power electronics[M]. 2nd Ed. Germany: Springer, 2001. |
| [27] |
周雒维, 杜雄, 谢品芳, 等.
直流侧APF与APF和PFC开关利用率的比较研究[J]. 中国电机工程学报, 2003, 23(8): 28–31.
ZHOU Luowei, DU Xiong, XIE Pinfang, et al. Research on switch utilization ratio of dc side APF in comparison with APF and PFC[J]. Proceeding of the CSEE, 2003, 23(8): 28–31. (in Chinese) |
| [28] | RTCA. DO-160E Environmental conditions and test procedures for airborne equipment[S]. Washington, USA:TRCA Inc., 2004. |
| [29] | Wakileh G J. 电力系统谐波: 基本原理、分析方法和滤波器设计[M]. 徐政, 译. 北京: 机械工业出版社, 2003. |
2013, Vol. 36

