2. 中国矿业大学 煤炭资源与安全开采国家重点实验室,北京 100083;
3. 中原经济区煤层(页岩)气河南省协同创新中心,河南 焦作 454000
2. State Key Laboratory of Coal Resources and Safe Mining, China University of Mining and Technology, Beijing 100083, P.R.China;
3. Collaborative Innovation Center of Central Plains Economic Region for Coalbed /Shale Gas, Henan Province, Jiaozuo 454000, Henan, P.R.China
中国的高瓦斯煤矿较多,瓦斯爆炸,煤与瓦斯突出事故频发,瓦斯事故严重。为了防止煤与瓦斯突出,从力学方面来说,目前采取的方法有开采保护层法、水力压裂法、加密抽放钻孔法、卸压带抽放法和深孔松动爆破法等,但这些方法的实际应用成本普遍较高。磁技术是一门新兴的科学技术,近几十年获得了飞速发展且被广泛应用于诸多领域。电磁场和物质相互作用改变物质的属性。电磁场处理酒可缩短酒的陈化周期,射频场和激光作用于人体细胞有节育和致癌作用。电磁净化技术可用于金属和非金属的夹杂物质导电性差异而将非金属夹杂物除去,电磁能是一种洁净的能源[1-6]。
国内外许多学者探索地球物理场对煤的瓦斯吸附放散的影响,从而寻求一种防治煤与瓦斯突出的非力学方法。煤是一种电介质,在利用电场对瓦斯的吸附、解吸、扩散和渗流方面,各国学者也进行了探索性研究。何学秋、刘明举、聂百盛、张力等[7-10]一致认为煤之所以对瓦斯气体有较强的吸附能力是因为从微观上看,煤体表面分子与瓦斯气体分子之间电引力作用的结果,电磁场能够改变此作用力从而改变煤对瓦斯的吸附能力。杜云贵等[11]研究认为静电场的作用提高了瓦斯吸附量,而徐龙君[12]研究表明,四川省芙蓉矿务局白皎矿煤样在静电场作用下,吸附量减小。所以,静电场对煤吸附瓦斯的作用机理还有待进一步研究。刘保县等[13]研究认为在交变电场作用下,各煤样吸附甲烷的量仍很好地遵从Langmuir方程,但煤吸附能力减弱。张广洋[14]认为在直流电场作用下,煤的吸附量随着电场的增加而减小。谭学术等[15]认为静电场能使煤的渗透率提高,且电场强度越大,煤的渗透性越高。何学秋等[16]研究了交变电磁场对煤吸附特性的影响也得到同样的结果。张力[10]研究了不同频率和强度的交变电磁场下煤对瓦斯吸附、解吸以及渗流的影响,实验结果表明电磁场作用延缓了煤样达到吸附平衡的时间,减小了煤瓦斯低压吸附量,提高了瓦斯放散速度,促进了瓦斯解吸、扩散。
目前的研究表明,外加电磁场对瓦斯吸附与解吸的影响较为明显,但是研究主要集中在交变电场、直流恒定电场对瓦斯吸附解吸的特性的影响,在恒定磁场对瓦斯吸附解吸特性的影响方面研究较少。笔者主要研究恒定磁场对瓦斯放散的影响,并对其影响机理进行探讨。
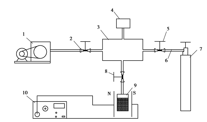
1 恒定磁场作用下瓦斯放散速度的实验测定 1.1 样品与实验为了研究煤在恒定磁场作用下瓦斯放散规律,利用2 200 T的磁铁提供恒定场强,采用WT-1型瓦斯扩散速度测定仪对磁化煤样与未磁化煤样进行瓦斯放散规律测定。
实验煤样取自河北峰峰集团大淑村矿、麒麟矿、黄沙矿和薛村矿。首先将煤样破碎,依据MT49-97测量煤样的f值,同时,筛选0.25~0.5 mm煤粒,取3.5 g作为1个实验煤样。每组煤样由A、B平行样组成。对A、B煤样加磁磁化,实现累计加磁的效果,即共加电4次,每次加电2 h,每次加磁后测试其放散初速度值;在累计加磁8 h后撤掉磁场,每2 h测试其放散初速度,得到其在未加磁后瓦斯放散特征的时间记忆特征。
磁化煤样与未磁化煤样同时用WT-1型瓦斯放散速度测试仪测试煤样放散速度Δp。实验在25 ℃条件下进行。
|
图 1 瓦斯放散磁效应的实验装备 Figure 1 The experience equipment of gas emission magnetic effect 注:1—真空泵;2,5,8—电磁阀;3—放散空间;4—压力传感器;6—管路;7—瓦斯气源;9—煤样瓶;10—恒定磁场 |
对磁化实验测定的数据进行统计,并对比图形分析,结果如表 1、图 2、图 3所示。
| 表 1 磁化实验煤样瓦斯放散初速度数据统计表 Table 1 The data tables of initial emission rate of gas on coal simple on magnetized experimental |
|
图 2 磁化前后煤样瓦斯放散初速度对比曲线图 Figure 2 The contrast curve of coal simple gas initial velocity before and after magnetization |
|
图 3 磁化煤样时间记忆效应特征图 Figure 3 The feature map of magnetization coal sample time memory effect |
对磁化实验煤样瓦斯放散初速度进行数据统计及分析,可以得出如下瓦斯放散特征。
1) 通过对比分析大淑村矿、黄沙矿、薛村矿、麒麟矿煤样瓦斯放散初速度曲线图,可以看出,煤的破坏程度越高(坚固性系数越小),瓦斯放散初速度随之增大。
2) 从表 1和图 2可以看出,煤样的坚固性系数f值越小,瓦斯放散初速度越大,磁化后,煤样的放散初速度略有增大趋势(例如大淑村矿、麒麟矿);而坚固性系数f值偏大的煤样,磁化后,煤样的放散初速度明显减小(例如黄沙矿、薛村矿)。表明在外加磁场作用下,对于f值大的煤样的放散初速度受其影响明显,而对于f值较小的煤样的放散初速度由于受其自身(破坏程度)因素的影响远大于磁场对其的影响,所以表现不明显。
3) 从图 3可以看出,煤样在加磁后,放散初速度呈现上下波动,并一定程度的增大或减小,说明磁场可以改变含瓦斯煤体的放散特性,同时恒定磁场对含瓦斯煤体的放散特征具有明显的时间记忆效应,即在撤掉电场时Δp并未回落至初始值,保持一定的记忆过程,使煤体发生了塑性损伤。
2 恒定磁场对瓦斯放散作用机理 2.1 恒定磁场下不同破坏程度煤体表面能与瓦斯放散性物质的表面具有表面张力,当煤吸附甲烷气体时会引起表面张力的降低,而表面吉布斯自由能也可以看作是垂直作用在单位长度界面上的力,即表面张力。在外加磁场作用下,根据吉布斯公式可以计算出煤表面张力的变化,结合煤的Langmuir方程和实验数据(平衡压力P和吸附量Q)可以计算出煤表面能降低值Δγ(J/m2),如式(1)所示。
| $\Delta \gamma = \frac{{RT}}{{{Q_0}S}}\int {\frac{{abP}}{{1 + bP}} \cdot \frac{1}{P}{\rm{d}}} P = \frac{{aRT}}{{{Q_0}S}}\ln \left( {1 + bP} \right), $ | (1) |
式中:Δγ为表面能降低值,表示干净的煤表面(未吸附状态)自由能与吸附气体之后煤表面能的差值,J/m2;S为比表面积,S[18]=4.866 7×a,m2/g;Q0为甲烷气体摩尔体积,22.4 L/mol;a为单层饱和吸附量,cm3/g;b为吸附平衡常数,无量纲,MPa-1;T为绝对温度,303.15 K;R为气体常数,8.314 41 J/mol·K。
由式(1)可知,煤的表面能变化取决于吸附量、气体体系的热力学参数(T、P)以及煤的物性参数(S)等。
为了计算表面能,对4个矿的煤样分别进行磁场处理后,利用WY-98B吸附常数测定仪测定各个煤样Langmuir等温吸附曲线,计算其a、b值,对比分析磁化前后表面能降低值的变化情况,进而分析磁化与放散的关系,实验结果如表 2所示。
| 表 2 磁化前后煤样吸附甲烷后的表面能变化表 Table 2 The table of the surface of coal sample change before and after magnetization after adsorption gas |
通过以上实验数据和图形分析可知,不同变质程度的煤在恒定磁场作用下吸附甲烷后的表面能变化有以下特点:
1) 从图 4中可以看出,恒定磁场对煤-瓦斯吸附体系的比表面自由能产生了影响,坚固性系数f大的煤样(薛村矿、黄沙矿)磁化后随着压力升高,表面能降低值减小;而坚固性系数f值小的煤样(大淑村矿、麒麟矿)结果相反。说明在加磁前后煤体吸附容纳瓦斯的空间发生了变化,对于坚固性系数f值大的煤样加磁后b值减少,表面能降低值减少,吸附容纳瓦斯的空间减少使得吸附量减少,产生的瞬时瓦斯压力梯度降低,从而使得瓦斯的放散初速度降低,而坚固性系数f值小的煤样有相反的实验结果。
|
图 4 磁化前后煤样吸附甲烷后的表面能变化图 Figure 4 The figure of the surface of coal sample change before and after magnetization after adsorption gas |
2) 通过磁化后煤样的表面能降低值减去未磁化的煤表面能降低值得到图 5所示曲线,对f值大的煤样,磁化前后煤样表面能差值变化较大,呈下凹趋势(负值),说明磁化后煤样表面能降低值变小,吸附能能力降低;而对于f值较小的煤样磁化前后表面能差值变化不明显,且呈上凸趋势(正值)。说明磁化后煤样表面能降低值略增大。
|
图 5 磁化前后煤样吸附甲烷后的表面能差值变化幅度图 Figure 5 The change figure of the difference value of surface before and after magnetization after adsorption gas |
由表 2可知,外加磁场后,对吸附常数a值影响不大,b值变化有大有小。吸附常数b值的物理意义为[17]
| $b = \frac{{{K_{\rm{a}}}}}{{{K_{\rm{d}}}}} = \frac{{{N_0}{\omega _0}{\tau _0}}}{{\sqrt {2\pi mRT} }}\exp \left( {q/RT} \right), $ | (2) |
式中:Ka为吸附速率常数;Kd为脱附速率常数;N0为阿伏加德罗常数;ω0为吸附分子振动的频率;τ0为振动的时间;q为吸附热,对物理吸附而言,相当于吸附势阱深度Ep或脱附活化能Ed;R为普适气体常数;T为绝对温度,K。
吸附常数b值表征的是煤样吸附瓦斯快慢程度指标,常数b为等温吸附曲线起始点的斜率,b值越大,曲线上升速度越快[18]。
在现有实验条件下,吸附常数b与瓦斯放散的关系如图 6所示[19],再次证实恒定磁场使得煤表面吸附位减少,吸附表面能降低,使得吸附量减少,在现有实验方法下,瓦斯吸附量减少降低瓦斯放散时的瞬时瓦斯压力梯度,从而使得瓦斯的放散初速度减缓。
|
图 6 吸附常数b与瓦斯放散初速度的关系图[21] Figure 6 Relationship of Irradiation velocity and adsorption constant b |
1) 外加磁场作用下,煤体的瓦斯放散初速度的影响受煤的破坏程度的影响呈现不同的实验现象:对于f值大的煤样的放散初速度受其影响明显,而对于f值较小的煤样的放散初速度由于受其自身(破坏程度)因素的影响远大于磁场对其的影响,所以表现不明显。
2) 磁场对含瓦斯煤体的放散特征具有明显的时间记忆效应,即在撤掉磁场时Δp并未回落至初始值,保持一定的记忆过程,具有明显的时间记忆效应。
3) 恒定磁场对煤-瓦斯吸附体系的比表面自由能产生了影响,随着压力的升高,不同煤体磁化后出现不同的变化特征。对f值大的煤样,磁化后的煤样的表面能降低值都小于未磁化煤样的,说明吸附容纳瓦斯的空间在减少,吸附量减少,产生的瞬时瓦斯压力梯度降低,从而使得瓦斯的放散初速度降低,而坚固性系数f值小的煤样有相反的实验结果。
对于恒定磁场对煤的放散速度的影响机理,以及将此方法应用到现实中的具体操作过程,还有待进一步的深入研究。
致谢 论文得到了中原经济区煤层(页岩)气河南省协同创新中心、河南省高校科技构造煤创新团队、河南省瓦斯地质与瓦斯治理重点实验室--省部共建国家重点实验室培育基地及相应基金的资助,在此一并表示衷心的感谢!
| [1] |
陈国宪, 尹志迎. 电磁技术在石油和石化工业中的应用[M]. 北京: 中国石化出版社, 1994: 10.
CHEN Guoxian, YIN Zhiying. The application of electromagnetic technique to petroleum and petrochemical industry[M]. Beijing: China Petrochemical Press Co Ltd, 1994: 10. (in Chinese) |
| [2] |
何维军, 金龙哲, 孟国营.
磁化帘降尘模拟实验研究[J]. 中国矿业大学学报, 1999, 28(2): 155–158.
HE Weijun, JIN Longzhe, MENG Guoying. Simulative research on dedusting with magnetized curtain[J]. Journal of China University of Mining & Technology, 1999, 28(2): 155–158. (in Chinese) |
| [3] |
卢贵武.
磁化水在多孔介质中渗流的计算机模拟[J]. 石油学报, 1999, 20(4): 46–50.
LU Guiwu. Monte-Carlo computer simulation on penetration of magnetic water in porous rock[J]. Acta Petrolei Sinica, 1999, 20(4): 46–50. (in Chinese) |
| [4] |
钟云波, 任忠鸣, 邓康, 等.
金属净化技术的一种革命性方法-电磁净化法[J]. 包头钢铁学院学报, 1999(sup1): 363–368.
ZHONG Yunbo, REN Zhongming, DENG Kang, et al. A revolutionary method of metal purification technology:Electromagnetic purification[J]. Journal of Inner Mongolia University of Science and Technology, 1999(sup1): 363–368. (in Chinese) |
| [5] |
马伟, 萧锦, 崔蕴霞, 等.
磁场与高分子絮凝剂协同强化混凝降铝效能研究[J]. 大连铁道学院学报, 1998, 19(2): 5–7.
MA Wei, XIAO Jin, CUI Yunxia, et al. Process of removing aluminum by the polymer flocculant coagulated in cooperation with the magnetic field[J]. Journal of Dalian Railway Institute, 1998, 19(2): 5–7. (in Chinese) |
| [6] |
陈瑞福.
磁场对磁性吸附剂吸附锌、汞的影响[J]. 水处理技术, 1999, 25(1): 42–44.
CHEN Ruifu. Effect of magnetic field on adsorbing zinc (Ⅱ), mercury (Ⅱ) of magnetic adsorbent (ferroferric oxide)[J]. Technology of Water Treatment, 1999, 25(1): 42–44. (in Chinese) |
| [7] | He X Q, Liu M J, Wang E Y.Characteristics of gas-adsorption of coal in an electromagnetic-field[C]// Proceedings of the 96'International Symposium on Mining Science and Techology, Xuzhou.[S.l.]:A.A.Balkema/Rotterdam, 1996:187-190. |
| [8] | Liu M J, He X Q.Research on electromagnetic method ehancing coalbed permeability[C]//Proceedings of the International Conference on Coalbed Methane Development and Utilization, October 17-21, 1995, Beijing.Beijing:[s.n.], 1995:22-24. |
| [9] |
王恩元, 张力, 何学秋, 等.
煤体瓦斯渗透性的电场响应研究[J]. 中国矿业大学学报, 2004, 33(1): 62–65.
WANG Enyuan, ZHANG Li, HE Xueqiu, et al. Electric field response of gas permeability of coal[J]. Journal of China University of Mining and Technology, 2004, 33(1): 62–65. (in Chinese) |
| [10] |
张力.外加电磁场对瓦斯吸附解吸影响规律及作用机理的研究[D].徐州:中国矿业大学, 2002. ZHANG Li.Research on the effect and mechanism of external electromagnetic field on gas adsorption and desorption[D].Xuzhou:China University of Mining and Technology, 2002.(in Chinese) |
| [11] |
杜云贵.地球物理场中煤层瓦斯吸附、渗流特性研究[D].重庆:重庆大学, 1993. DU Yungui.Research on the adsorption and seepage characteristics of coal-bed gas in geophysical field[D].Chongqing:Chongqing University, 1993.(in Chinese) |
| [12] |
徐龙君.突出区煤的超细结构、电性质、吸附特征及其应用的研究[D].重庆:重庆大学, 1996. XU Longjun.Research on the superfine structure, electrical properties, adsorption characteristics and its application of the coal in burst areas[D].Chongqing:Chongqing University, 1996.(in Chinese) |
| [13] |
刘保县, 熊德国, 鲜学福.
电场对煤瓦斯吸附渗流特性的影响[J]. 重庆大学学报:自然科学版, 2006, 29(2): 83–85.
LIU Baoxian, XIONG Deguo, XIAN Xuefu. Adsorption and seepage characteristics of coal to methane under electric field[J]. Journal of Chongqing University: Natural Science Edition, 2006, 29(2): 83–85. (in Chinese) |
| [14] |
张广洋.煤的电特性及瓦斯在煤层中的流动特征研究[D].重庆:重庆大学, 1995. ZHANG Guangyang.Research on the electrical properties of coal and flow characteristics of gas in coal-bed[D].Chongqing:Chongqing University, 1995.(in Chinese) |
| [15] |
谭学术, 鲜学福, 张广洋, 等.
煤的渗透性研究[J]. 西安矿业学院学报, 1994, 14(1): 22–25.
TAN Xueshu, XIAN Xuefu, ZHANG Guangyang, et al. Research on the permeability of coal[J]. Journal of Xi'an Mining Institute, 1994, 14(1): 22–25. (in Chinese) |
| [16] |
何学秋, 刘明举. 含瓦斯煤岩破坏电磁动力学[M]. 徐州: 中国矿业大学出版社, 1995.
HE Xueqiu, LIU Mingju. Destroy electromagnetic dynamics of gas bearing coal and rock[M]. Xuzhou: China University of Mining and Technology Press, 1995. (in Chinese) |
| [17] |
吴俊.
煤表面能的吸附法计算及研究意义[J]. 煤田地质与勘探, 1994, 22(2): 18–23.
WU Jun. Coal absorption method of calculating-coal surface energy and its significance[J]. Coal Geology & Exploration, 1994, 22(2): 18–23. (in Chinese) |
| [18] |
常未斌, 张浪, 孙晓军, 等.
煤粒瓦斯放散能力与吸附常数b的相关性研究[J]. 煤炭科学技术, 2013, 41(8): 229–231.
CHANG Weibin, ZHANG Lang, SUN Xiaojun, et al. Research on relationship between gas emission capacity and adsorption constant b of coal particle[J]. Coal Science and Technology, 2013, 41(8): 229–231. (in Chinese) |
| [19] |
侯锦秀.煤结构与煤的瓦斯吸附放散特性[D].焦作:河南理工大学, 2009. HOU Jinxiu.Coal structure and it's characteristic of adsorption and emission[D].Jiaozuo:Henan Polytechnic University, 2009.(in Chinese) |
2015, Vol. 38


